norelem 使用 Cookies 以优化设计和持续改进网页。您通过继续使用网页,同意使用 Cookies。在我们的
数据保护声明
中可以找到有关 Cookies 主题的详细信息。
同意
全球分布
创意
AGB
版权说明
数据保护
产品
企业信息
服务
下载
新闻
联系方式
产品概览
固定
灵活的标准件系统
装配
装配系统
运动
用于机床和设备制造的系统/组件
检查
量具检具组件
夹紧
夹紧技术
控制和调节
电动机构
输送
输送和移动技术
technoshop
norelem inch
英制产品目录
06980-10
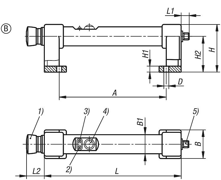
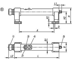
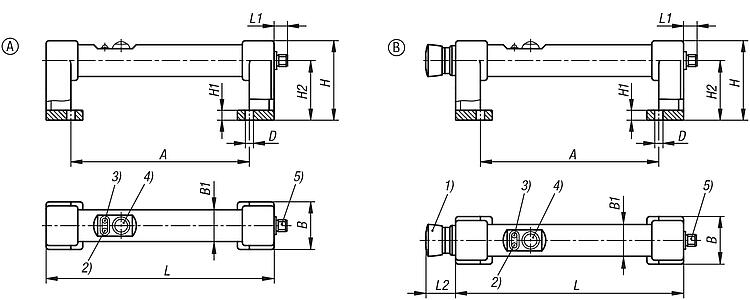
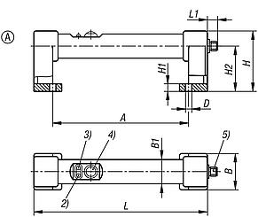
塑料管状把手,具有电控开关功能和一个按钮
返回
产品
产品概览
灵活的标准件系统
操作部件
弓形把手
塑料管状把手,具有电控开关功能和一个按钮
商品描述/产品说明
产品说明
材料:
PA6 热塑性塑料把手支脚。
PVC 热塑性塑料连接管。
规格:
黑色把手支脚。
黑色连接管。
提示:
A 型:
按钮(更换器)
2 个 LED 指示灯
8 针插头
B 型:
急停按钮(2 个常闭触点)
按钮(转换开关)
2 个 LED 指示灯
12 针插头
技术参数:
参见下载、使用说明
连接类型:M12x1 8 针或 12 针插头。
防护等级:连接器旋松时为 IP54。
装配:
正面安装。
附件:
带塑料手柄的塑料管状把手 06980。
插塞连接器衬套 M12x1,带有螺纹锁 80150-10。
图纸提示:
1) 急停按钮
2) LED 亮起红灯
3) LED 亮起绿灯
4) 按钮
5) 插头,M12x1
特点:
下载
此处为收集信息的 PDF:
查找 CAD 数据?请直接在产品列表中查找。
Datasheet 06980-10 塑料管状把手,具有电控开关功能和一个按钮
894 kB
带有电控开关功能的管型把手的技术参数
302 kB
图片(总概述)
塑料管状把手,具有电控开关功能和一个无急停功能的按钮
更多信息
图纸
商品选择/筛选
订货号
类型
A
B
B1
D
H
H1
H2
L
L1
负载能力
N
CAD
配件
价格
订购
06980-10-180
A
180
48
32
8,5
80
10
60
230
13
1000
根据要求
塑料管状把手,具有电控开关功能和一个带急停功能的按钮
更多信息
图纸
商品选择/筛选
订货号
类型
A
B
B1
D
H
H1
H2
L
L1
L2
负载能力
N
CAD
配件
价格
订购
06980-10-1180
B
180
48
32
8,5
80
10
60
230
13
30
1000
根据要求
本类目的其他商品
<<
|
<
|
1-10
|
11-20
|
21-30
|
31-40
|
41-50
|
51-60
|
61-70
|
>
|
>>
06894
带锁定单元的钢制手柄
06895
圆形铸铁制弓形把手
06900
斜式铝制弓形把手
06900
单侧斜式圆形塑料弓形把手
06901
双侧斜式圆形塑料弓形把手
06901-01
椭圆形塑料弓形把手
06901-50
圆形塑料握把
06902
窄式塑料弓形把手
06903
抗静电塑料弓形把手
06903
塑料弓形把手,从操作侧安装
<<
|
<
|
1-10
|
11-20
|
21-30
|
31-40
|
41-50
|
51-60
|
61-70
|
>
|
>>
我的 norelem
E-Mail
密码
忘记密码
首次登陆
购物车
商品数量:
0
总数:
0.00
€
点击购物车
欢迎扫描二维码
咨询诺瑞朗官方客服微信
Algérie
Andorra
Argentina
Australia
België
Bolivia
Bosna i Hercegovina
Brasil
Canada
Česká republika
Chile
中国
Colombia
Costa Rica
Cuba
Danmark
Dem. Peop. Rep. of Korea
Deutschland
Ecuador
Eesti
España
Georgia
香港
Hrvatska
India
Ireland
Ísland
Italia
Jamaica
日本
Latvija
Liechtenstein
Lietuvos
Luxemburg
Magyarország
Malaysia
Malta
México
Nederland
New Zealand
Norge
Österreich
Pakistan
Paraguay
Perú
Polska
Portugal
Principauté de Monaco
台灣
Rep. di San Marino
대한민국
România
Schweiz
Singapore
Slovenija
Slovensko
South Africa
Suomi
Sverige
Türkiye
United Kingdom
United States of America
Uruguay
Venezuela
Việt Nam
Ελλάδα
Κύπρος
Беларусь
България
Република Србија
Россия
Србија и Црна Гора
Україна
ישראל
الامارات العربية المتحدة
السعودية
ايران
مصر
ประเทศไทย
Chinese
English
苏ICP备20011289号-1
苏公网安备32058502011222
网页地图
打印
推荐
Top
Copyright © 2025 norelem. 保留所有权利。
电话 +49 71 45/206-44 至 45 · 传真 +49 71 45/206-83